中心議題:
- 低給液系統設備結構及工作原理
- 電氣架構圖及選型說明
- 設備工作原理及程序說明
低給液在紡織工藝上很常見,也很重要。本文中的噴盤式均勻低給液系統設備全套電氣采用了臺達的機電產品,很好地滿足了系統需求,在性價比方面也有很強的競爭力。此外,本文還介紹了噴盤式均勻低給液系統的設備結構及工作原理,以及實現控制架構及程序。
1.設備結構及工作原理介紹
噴盤式均勻低給液系統是一種能將各種不同液體給液于紡織品上的技術。其工作原理是這樣的:在高度旋轉的噴盤中的液體受強大的離心力作用形成水膜,并被盤面上的離心線切割成微米級水霧高速噴射沖破織物表層,均勻滲透于織物纖維層的技術,達到快速回潮、手感豐滿、縮率穩定、增加克重、降低能耗的目的。
此設備廣泛用于預縮機、拉幅定型機、軋光機、蒸呢機、蒸化機等工序需要給濕的工藝上,有以下特點:
1) 觸摸屏設定操作、PLC控制;
2) 根據車速自動調節噴液量,織物獲得液體更加均勻;
3) 回收噴淋水多層過濾,保證噴盤動平衡,噴盤使用壽命更長;
4) 液滴大小30~70um。
其工藝過程如圖3所示,泵①抽取液槽②的液體或水,通過過濾器③輸送到噴盤架⑤上各種噴盤④中;當平幅運行的織物⑥通過時,液體便噴射其上;末被噴射到織物上的液體則通過回流管⑦流回到液槽;通過預過濾器⑧清除回流液體中的雜質;清洗裝置⑨⑩⑾保證了供液體單元的清洗,控制單元⑿控制整個裝置。

圖1 噴盤式均勻低給液系統設備全圖[page]

圖2 噴盤式均勻低給液系統噴盤架主體

圖3 噴盤式均勻低給液系統設備工藝圖
2.電氣架構圖及選型說明
根據客戶的設備小巧緊湊的特點,我們給客戶配置了以下產品:
PLC:DVP14SS11R2*1
人機界面:DOP-B05S100
變頻器:VFD015M43A
測速編碼器
其它電氣配件

圖4 控制架構圖[page]
3.設備工作原理及程序說明
3.1工作原理及HMI畫面
此設備主要用來給已織好的布加濕,輸入信號有兩個,一個是主機啟動信號,另一個是主機測速輪脈沖信號。當主機啟動后,噴盤電機運行,閥門打開,供液泵先按設定的最低頻率運行,當主機升速后,PLC根據測速輪過來的脈沖信號實時計算當前布料的實際線速度,根據實際線速度及濕度設定值控制供水泵的運行頻率,從而控制布面的濕度。見圖5。

圖5 系統參數
參數設定:濕度設定用來設定供水量的大小,另外系統參數畫面還設定供水最小頻率及其它輔助動作。見圖6。

圖6 用戶參數
監控畫面:監視當前主機實際的線速度及濕度設定值。見圖7。

圖7 監控畫面[page]
3.2 PLC程序說明
3.2.1測速程序:此部分程序原理就是采用PLC內置的高速計算功能,計算單位時間內從測速編碼器過來的脈沖數,然后根據相關機械系數折算成線速度,這個值作為計算供水泵頻率的一個系數,然后根據濕度設定值,計算出實際所需的供水頻率。見圖8。

圖8 測速程序
另介紹一下SS PLC的高速計數功能,如表1,ES/EX/SS系列機種支持高速計數器,總頻寬為20kHz。

表1 SS PLC高速計數
其中輸入點為X0、X1可規劃成更高速的計數器,1相輸入可達20kHz,但這兩個輸入點的計數頻率相加仍必須小于或等于頻寬20kHz的限制。若計數輸入為2相輸入信號,則計數頻率約為4kHz。輸入點X2、X3高速計數器1相輸入可達10kHz。
[page]
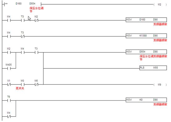
3.2.2供液頻率計算:供液頻率(濕度控制)計算,當機器啟動后,供水泵先按最低頻率運行,當機器速度提高后,經過計算,超過最低運行頻率后,以實際計算的頻率輸出,當機器停止時,再按最低頻率運行,延時設定的時間后停止。見圖9。

圖9 供液頻率計算
3.2.3通訊程序:臺達SS PLC提供兩個通訊口。本文中,SS PLC的COM1口已與觸摸屏通訊,所以利用SS PLC的COM2 通訊口(此通訊口接口是RS485),支持MODBUS通訊便利指令,編通訊程序像編順序邏輯程序一樣簡單,讓對通訊底層不是很了解的人也能快速上手。快速編寫MODBUS通訊程序,控制如臺達全系列產品,如變頻器、溫控器、伺服等產品。見圖10。

圖10 通訊程序
4.結束語
該設備電氣架構簡單、功能豐富,已經獲得了客戶的最終認可。




