- 探究RF中穩定閉環自動功率控制設計
- 利用一個VGA和一個對數檢波器提供閉環自動功率控制
- ADL5330 VGA可以用AD8368VGA代替
電路功能與優勢
本文所述電路利用一個VGA(ADL5330)和一個對數檢波器(AD8318)提供閉環自動功率控制。由于AD8318具有較高的溫度穩定性,而且AD8318 RF檢波器可確保ADL5330 VGA的輸出端具有同樣水平的溫度穩定性,因此該電路在整個溫度范圍都能保持穩定。該電路還增加了對數放大器檢波器,用來將ADL5330從開環可變增益放大器轉換為閉環輸出功率控制電路。AD8318與ADL5330一樣,具有線性dB傳遞函數,因此Pout對設定點傳遞函數也遵循線性dB特性。

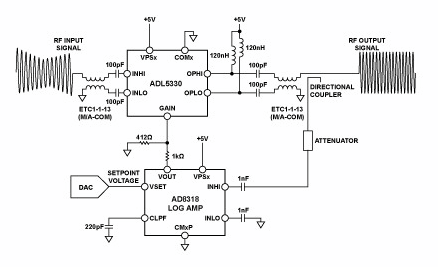
圖1:ADL5330與AD8318配合在自動增益控制環路中工作
電路描述
雖然可變增益放大器ADL5330可提供精確的增益控制,但利用一個自動增益控制(AGC)環路也可以實現對輸出功率的精密調節。圖1顯示在AGC環路中工作的ADL5330。增加對數放大器AD8318后,該AGC在較寬的輸出功率控制范圍具有更高的溫度穩定性。
ADL5330 VGA要在AGC環路中工作,必須將輸出RF的樣本反饋至檢波器(通常利用一個定向耦合器并增加衰減處理)。DAC將設定點電壓施加于檢波器的VSET輸入,同時將VOUT與ADL5330的GAIN引腳相連。根據檢波器的VOUT與RF輸入信號之間明確的線性dB關系,檢波器調節GAIN引腳的電壓(檢波器的VOUT引腳為誤差放大器輸出),直到RF輸入的電平與所施加的設定點電壓相對應。 GAIN建立至某一值,使得檢波器的輸入信號電平與設定點電壓之間達到適當平衡。
AGC環路中工作的ADL5330與AD8318的基本連接如圖1所示。AD8318是一款1 MHz至8 GHz精密解調對數放大器,提供較大的檢波范圍(60 dB),溫度穩定性為±0.5 dB。ADL5330的增益控制引腳受AD8318的輸出引腳控制。電壓VOUT的范圍為0 V至接近VPOS。為避免過驅恢復問題,可以用阻性分壓器按比例縮小AD8318的輸出電壓,以便與ADL5330的0 V至1.4 V增益控制范圍接口。
利用一個23 dB的耦合器/衰減器,可以讓所需的VGA最大輸出功率與AD8318線性工作范圍的上限(900 MHz時約為?5 dBm)相匹配。
檢波器的誤差放大器利用以地為參考的電容引腳CFLT對誤差信號(電流形式)進行積分。必須將一個電容與CFLT相連,用來設置環路帶寬,并確保環路穩定性。
圖2顯示針對900 MHz正弦波和?1.5 dBm輸入功率,輸出功率與VSET電壓在整個溫度范圍的傳遞函數關系曲線。請注意,AD8318的功率控制為負向式。減小VSET相當于要求ADL5330提供更高的信號,因此一般會提高增益(GAIN)。

圖2:ADL5330輸出功率與AD8318設定點電壓關系曲線,PIN = -1.5 dBm
AGC環路能夠控制接近ADL5330完整60 dB增益控制范圍的信號。在通常極為重要的最高功率范圍內,其溫度性能最精確。在輸出功率的最高40 dB范圍內,整個溫度范圍的線性一致性誤差在±0.5 dB范圍內。
對數放大器所帶來的寬帶噪聲可忽略不計。
[page]
為使AGC環路保持均衡,AD8318必須跟蹤ADL5330輸出信號的包絡,并向ADL5330的增益控制輸入提供必要的電平。圖3所示為圖1中 AGC環路的示波器屏幕截圖。將采用50% AM調制的100 MHz正弦波施加于ADL5330。ADL5330的輸出信號為恒定的包絡正弦波,其振幅與AD8318的設定點電壓1.5 V相對應。圖中還顯示了AD8318對不斷變化的輸入包絡的增益控制響應。

圖3:顯示AM調制輸入信號的示波器屏幕截圖
圖4顯示AGC RF輸出對VSET脈沖的響應。當VSET降至1 V時,AGC環路以RF突發脈沖予以響應。響應時間和信號積分量由AD8318 CFLT引腳上的電容控制,這與積分放大器周圍的反饋電容類似。電容增加將導致響應速度變慢。

圖4:顯示ADL5330輸出的示波器屏幕截圖
該電路可以用來實現恒定功率輸出功能(固定設定點、可變輸入功率)或可變功率輸出功能(可變設定點、固定或可變輸入功率)。如果所需的輸出功率控制范圍較窄,可以用AD8317(功率檢波范圍:50 dB)或AD8319 (功率檢波范圍:45 dB)代替AD8318對數放大器(功率檢波范圍:60 dB)。對于恒定輸出功率功能,最低動態范圍檢波器(AD8319)已足夠用,因為環路將始終把檢波器的輸入功率伺服至恒定水平。
針對發射應用進行優化的ADL5330 VGA可以用AD8368VGA代替,后者針對最高800 MHz的低頻接收應用進行了優化,并提供34 dB線性dB電壓控制可變增益。




