【導讀】本文介紹了抑制電磁干擾使傳感器具有良好電磁兼容性的幾種設計方法,除此之外,在設計過程中采用對印制電路板合理布線,對元件合理布局,減少傳輸中的畸變的方法也可以抑制電磁干擾。
保持穩定度

圖1:壓力傳感器
大部分傳感器在經過超時工作后會產生“漂移”因此很有必要在購買前了解傳感器的穩定度,這種預先的工作能減少將來使用中會出現的種種麻煩。
壓力傳感器的封裝
傳感器的封裝,尤其往往容易忽略是它的機架,然而這一點在以后使用中會逐漸暴露出其缺點。在選購傳送器傳一定要考慮到將來傳感器的工作環境,濕度如何,怎樣安裝傳感器,會不會有強烈撞擊或振動等。
圖2:壓力傳感器封裝
選擇輸出信號
壓力傳感器需要得到怎樣的輸出信號:mV、V、mA及頻率輸出數字輸出,取決于多種因素,包括傳感器與系統控制器或顯示器間的距離,是否存在“噪聲”或其他電子干擾信號。是否需要放大器,放大器的位置等。對于許多傳感器和控制器間距離較短的OEM設備,采用mA輸出的傳感器最為經濟而有效的解決方法,如果需要將輸出信號放大,最好采用具有內置放大的傳感器。對于遠距離傳輸出或存在較強的電子干擾信號,最好采用mA級輸出或頻率輸出。
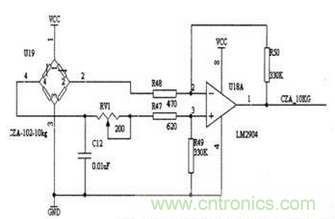
圖3:壓力傳感器電橋檢測電路
如果在RFI或EMI指標很高的環境中,除了要注意到要選擇mA或頻率輸出外,還要考慮到特殊的保護或過濾器。(目前由于各種采集的需要,現在市場上壓力傳感器的輸出信號有很多種,主要有4-20mA,0-20mA,0-10V,0-5V等等,但是比較常用的是4-20mA和0-10V兩種,在我上面舉的這些輸出信號中,只有2-20mA為兩線制,我們所說的輸出為幾線制不包含接地或屏蔽線,其他的均為三線制)。
選擇勵磁電壓
輸出信號的類型決定選擇怎么樣的勵磁電壓。許多放大傳感器有內置的電壓調節裝置,因此其電源電壓范圍較大。有些奕送器是定量配置,需要一個穩定的工作電壓,因此,能夠得到的一個工作電壓決定是否采用帶有調節器的傳感器,選擇傳送器時要綜合考慮工作電壓與系統造價。
是否需要具備互換性的傳感器
確定所需的傳感器是否能夠適應多個使用系統。一般來講,這一點很重要。尤其是對于OEM產品。一旦將產品送到客戶手中,那么客戶用來校準的花銷是相當大的。如果產品具有良好的互換性,那么即使是改變所用的傳感器,也不會影響整個系統的效果。
其他
我們確定上面的一些參數之后還要確認你的壓力傳感器的過程連接接口以及壓力傳感器的供電電壓;如果在特殊的場合下使用還要考慮防爆以及防護等級。




